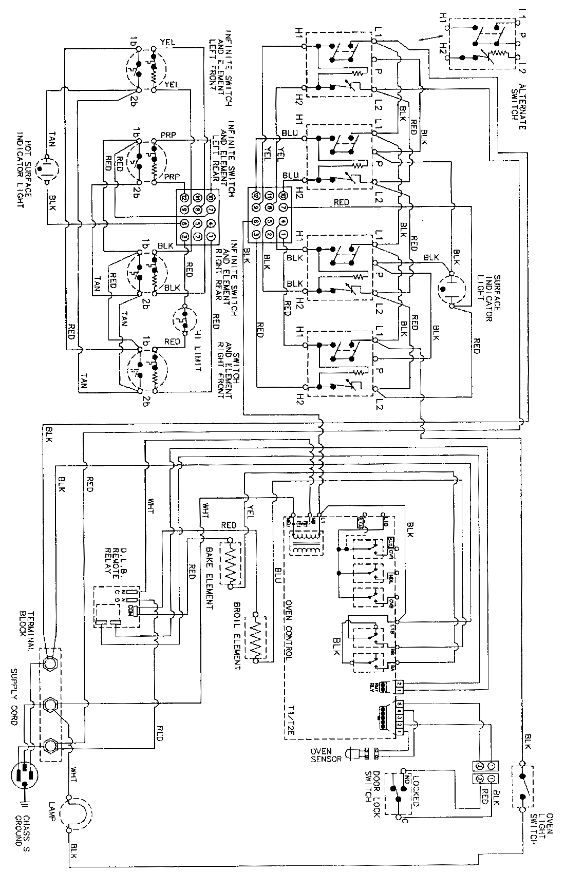
NER3760ACW 06 – WIRING INFORMATIONadmin2025-04-26T11:35:48+00:00NER3760ACW 06 – WIRING INFORMATION ProductsPositionProductNIMAY 15002345