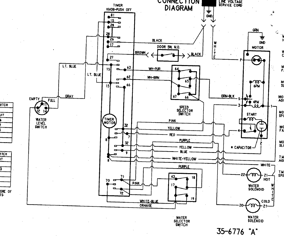
PAVS244AWW 08 – WIRING INFORMATIONadmin2025-04-26T09:39:53+00:00PAVS244AWW 08 – WIRING INFORMATION ProductsPositionProductNIMAY 15003248