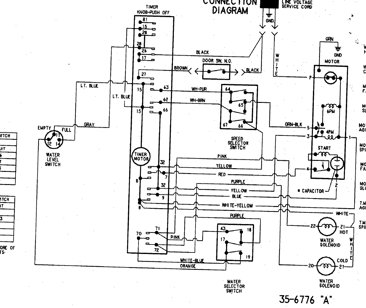
PAVT244AWW 09 – WIRING INFORMATIONadmin2025-04-26T09:39:24+00:00PAVT244AWW 09 – WIRING INFORMATION ProductsPositionProductNIMAY 15003248