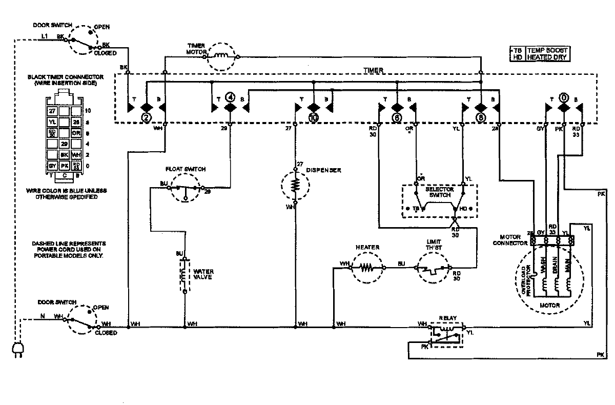
PDB2600AWE 08 – WIRING INFORMATIONadmin2025-04-26T09:41:50+00:00PDB2600AWE 08 – WIRING INFORMATION ProductsPositionProductNIMAY 15002862NIMAY 15002824