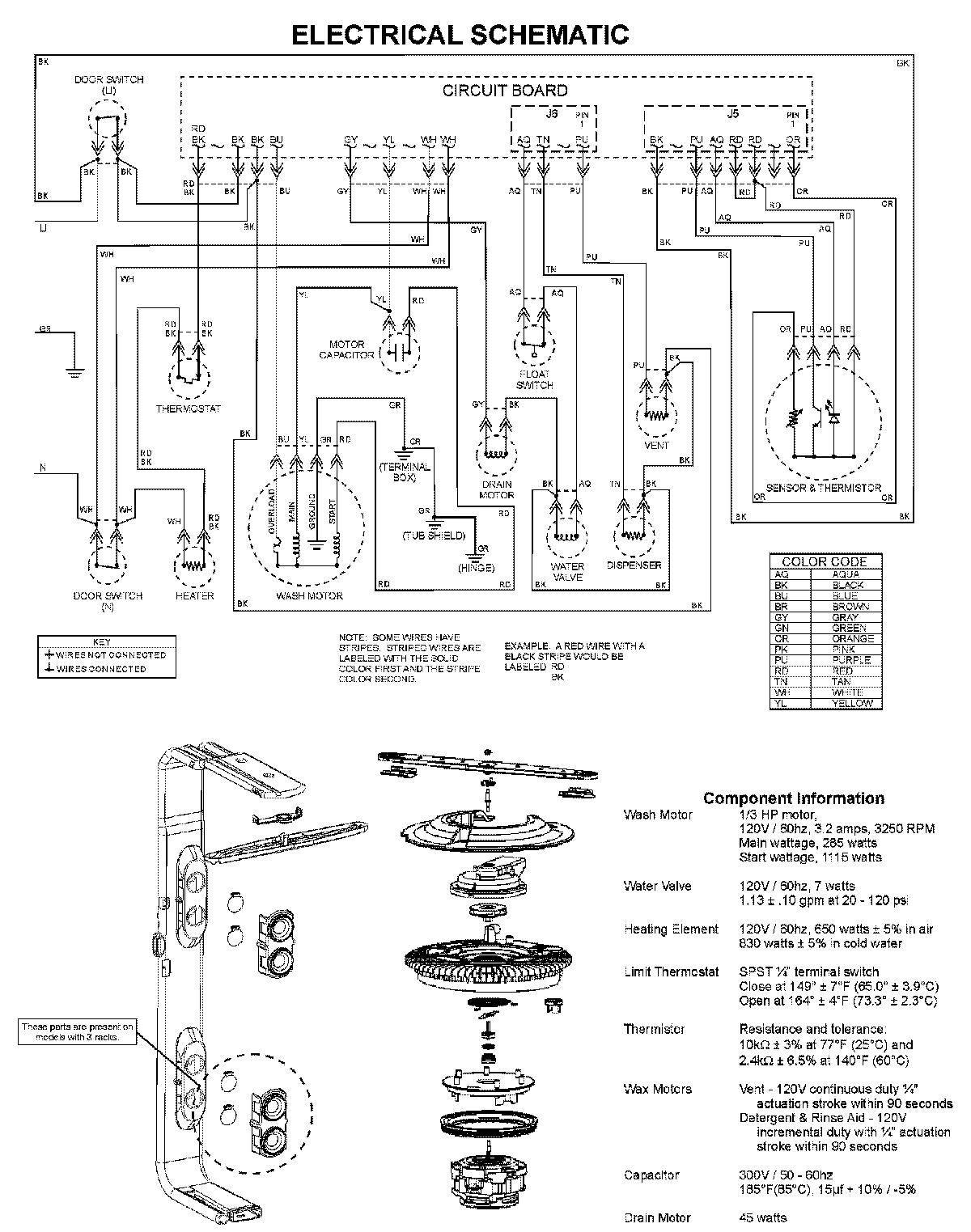
PDBL390AWW 08 – WIRING INFORMATIONadmin2025-04-26T09:39:48+00:00PDBL390AWW 08 – WIRING INFORMATION ProductsPositionProductNIMAY 15003703