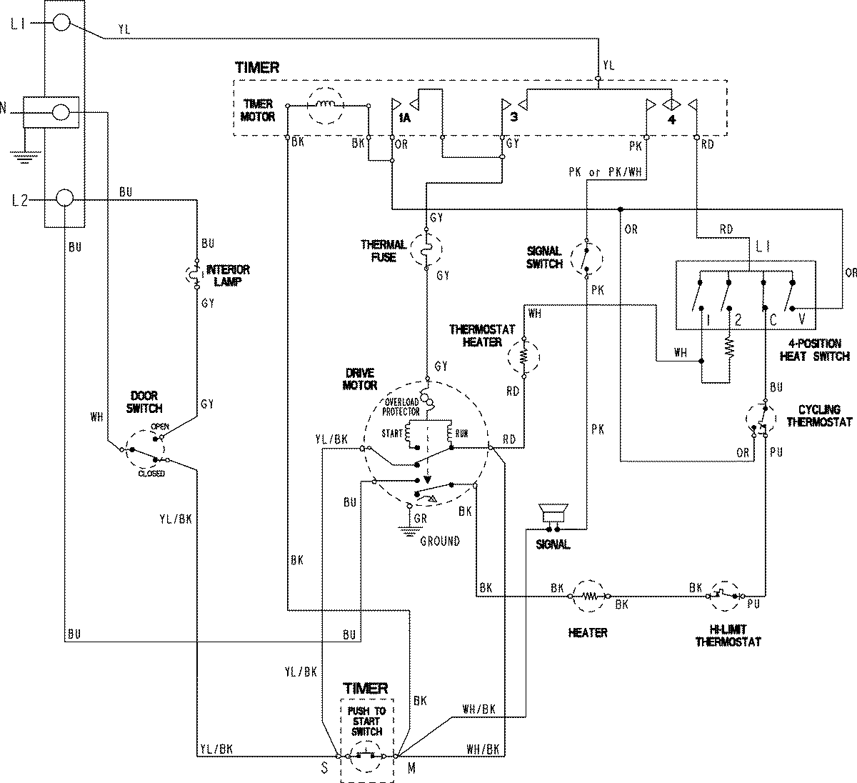
PDET920AYW 06 – WIRING INFORMATIONadmin2025-04-26T09:43:08+00:00PDET920AYW 06 – WIRING INFORMATION ProductsPositionProductNIMAY 15003801