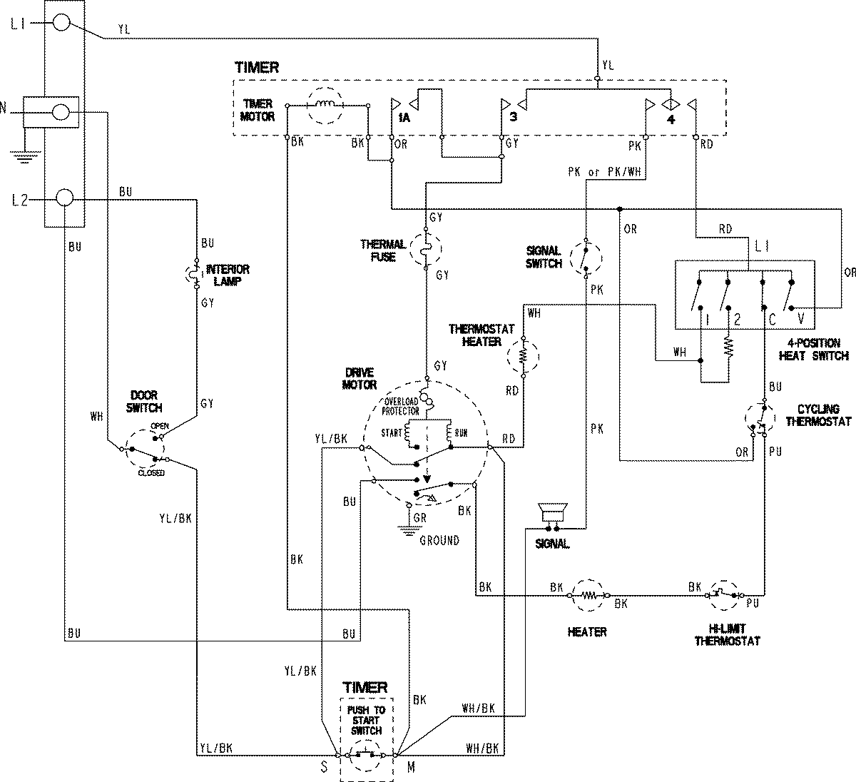
PDET920AZW 06 – WIRING INFORMATIONadmin2025-04-26T09:40:49+00:00PDET920AZW 06 – WIRING INFORMATION ProductsPositionProductNIMAY 15003801