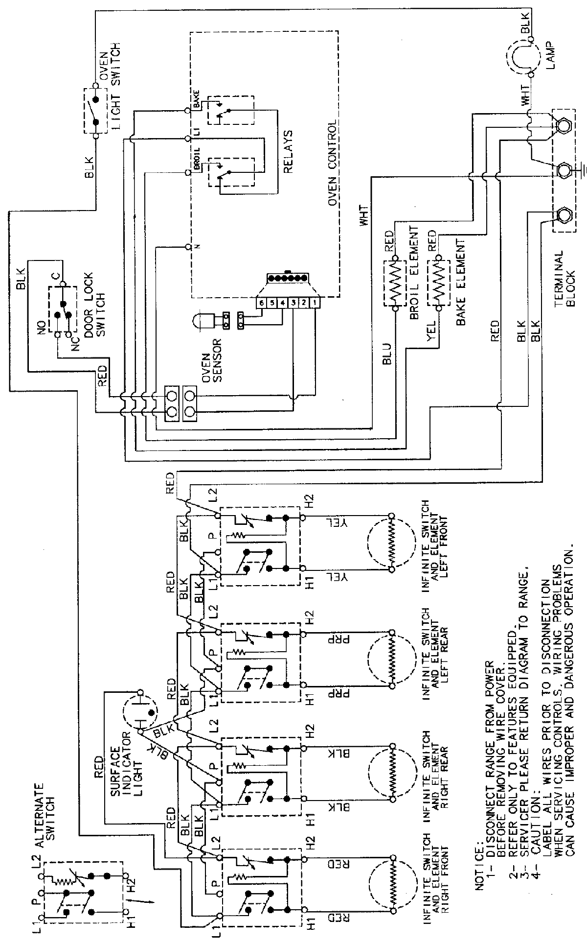
PER5502BAT 06 – WIRING INFORMATIONadmin2025-04-26T09:42:40+00:00PER5502BAT 06 – WIRING INFORMATION ProductsPositionProductNIMAY 15002232