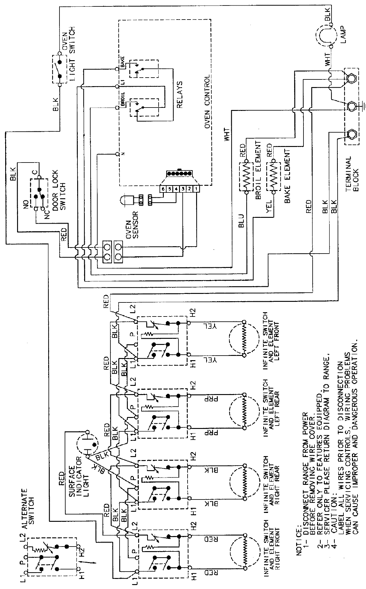
PER5505BAT 06 – WIRING INFORMATIONadmin2025-04-26T09:42:41+00:00PER5505BAT 06 – WIRING INFORMATION ProductsPositionProductNIMAY 15002232