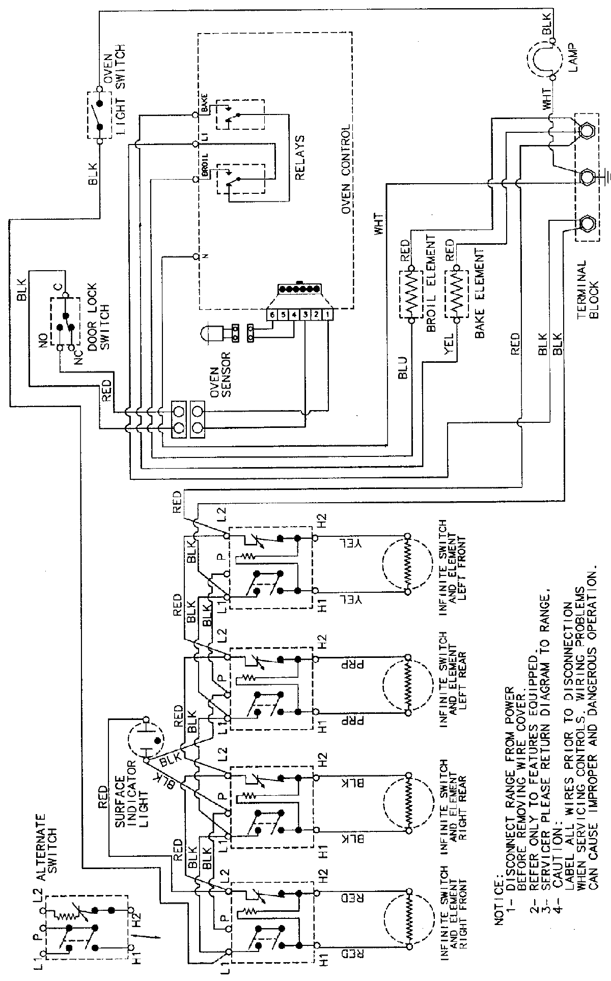
PER5508BAW 06 – WIRING INFORMATIONadmin2025-04-26T09:42:52+00:00PER5508BAW 06 – WIRING INFORMATION ProductsPositionProductNIMAY 15002232