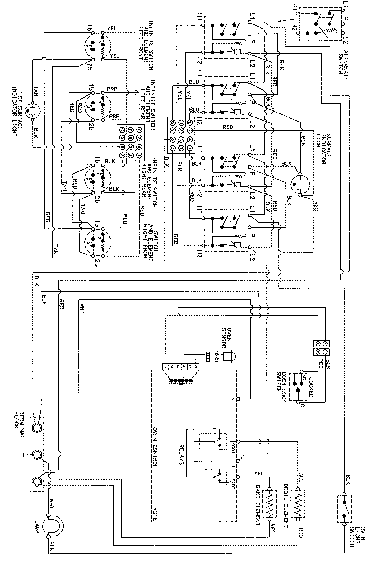
PER5702BAH 06 – WIRING INFORMATIONadmin2025-04-26T09:41:01+00:00PER5702BAH 06 – WIRING INFORMATION ProductsPositionProductNIMAY 15002273