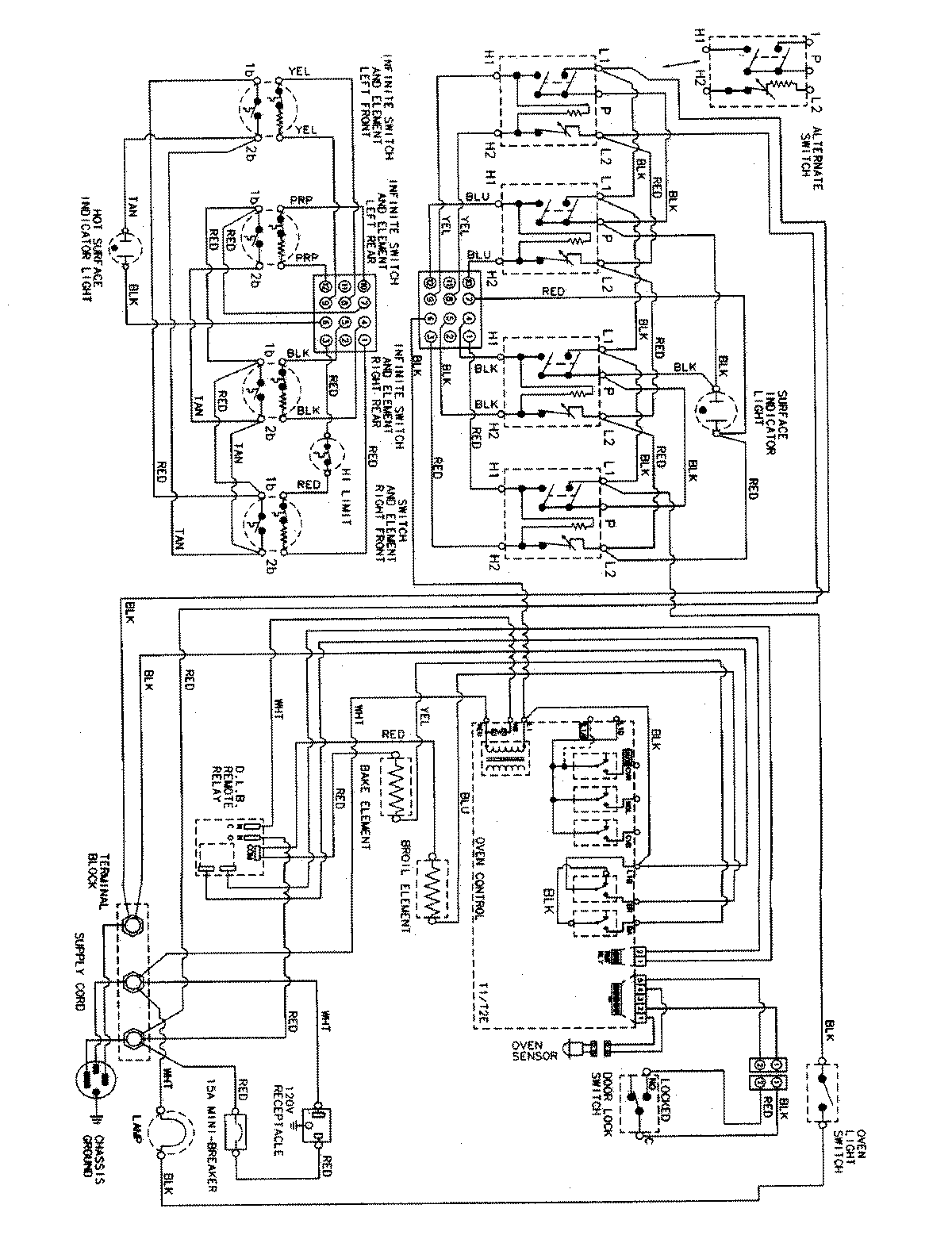
PER5715BCQ 06 – WIRING INFORMATIONadmin2025-04-26T09:40:37+00:00PER5715BCQ 06 – WIRING INFORMATION ProductsPositionProductNIMAY 15002857