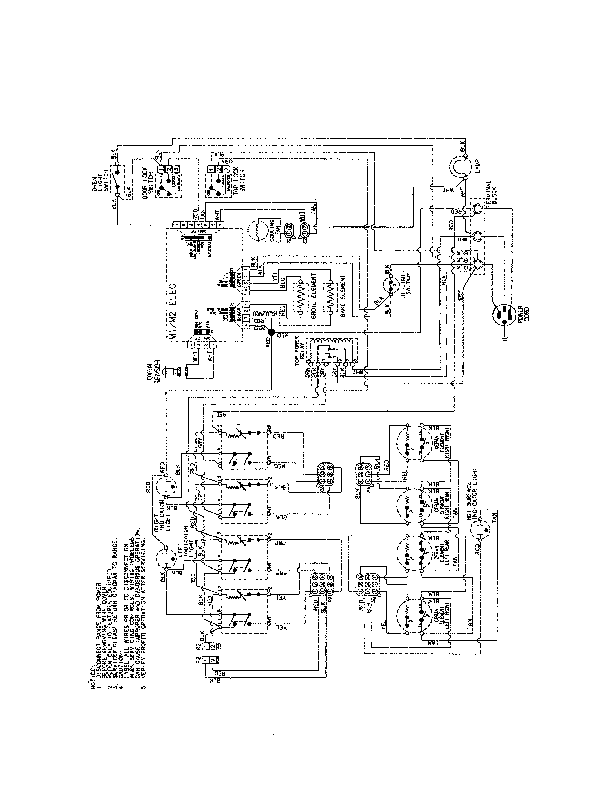
PES3759BCB 06 – WIRING INFORMATIONadmin2025-04-26T09:42:23+00:00PES3759BCB 06 – WIRING INFORMATION ProductsPositionProductNIMAY 15003754