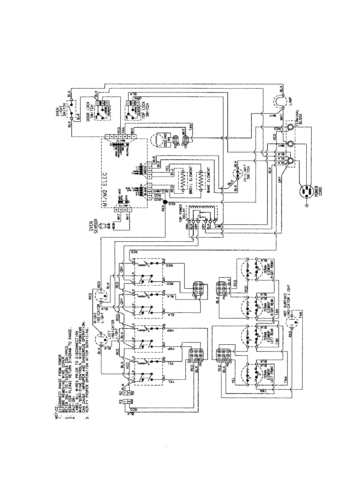
PES3759BCW 06 – WIRING INFORMATIONadmin2025-04-26T09:42:14+00:00PES3759BCW 06 – WIRING INFORMATION ProductsPositionProductNIMAY 15003754