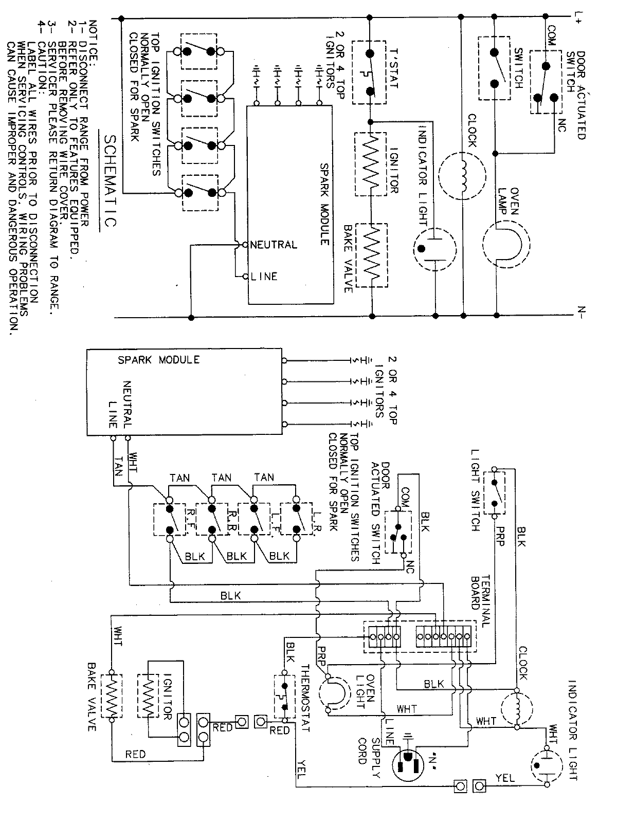
PGR4409ADH 07 – WIRING INFORMATIONadmin2025-04-26T09:44:01+00:00PGR4409ADH 07 – WIRING INFORMATION ProductsPositionProductNIMAY 15001828