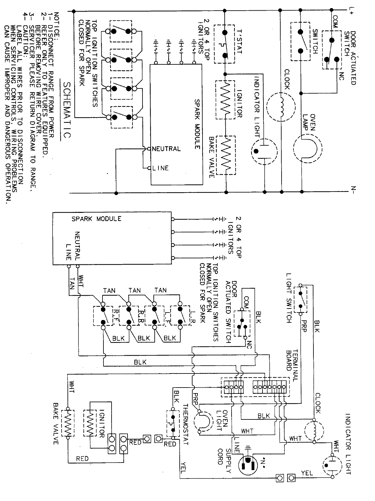
PGR4410BDQ 07 – WIRING INFORMATIONadmin2025-04-26T09:41:50+00:00PGR4410BDQ 07 – WIRING INFORMATION ProductsPositionProductNIMAY 15001828