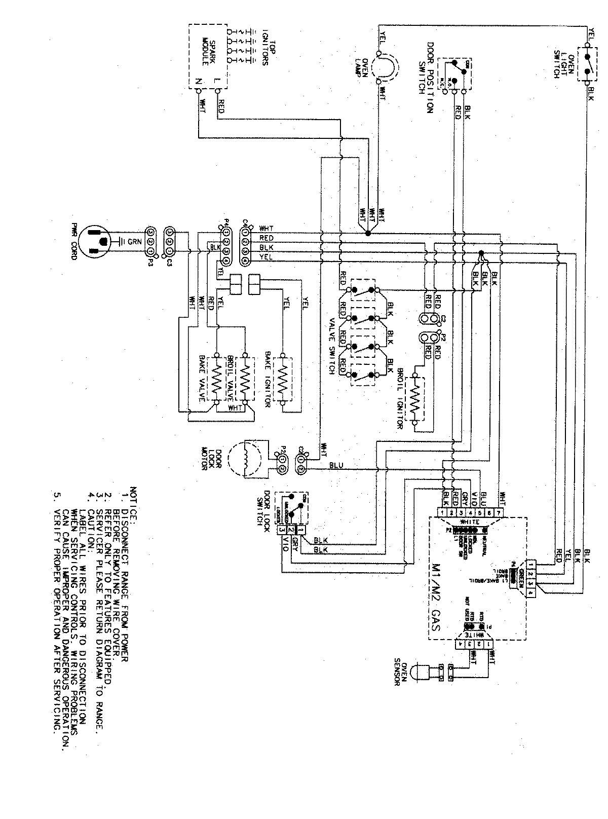
PGR5750LDS 07 – WIRING INFORMATIONadmin2025-04-26T09:42:41+00:00PGR5750LDS 07 – WIRING INFORMATION ProductsPositionProductNIMAY 15003467