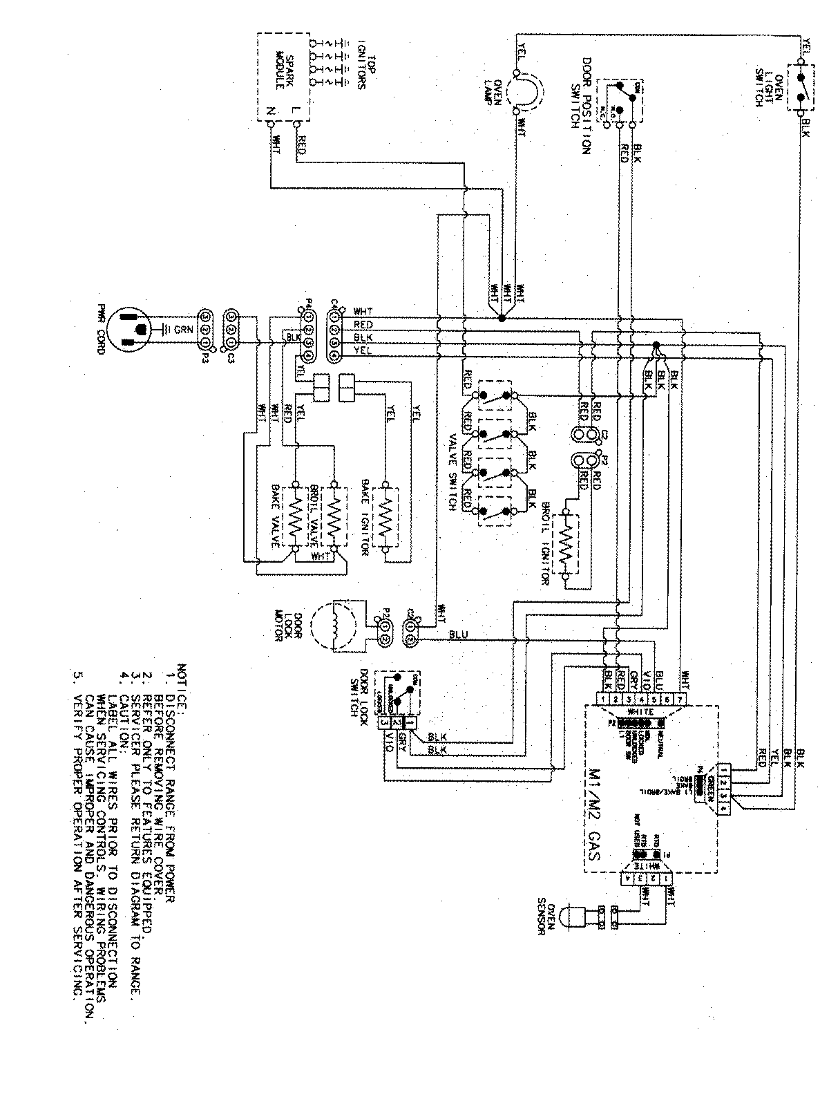
PGR5750LDW 07 – WIRING INFORMATIONadmin2025-04-26T09:43:07+00:00PGR5750LDW 07 – WIRING INFORMATION ProductsPositionProductNIMAY 15003467