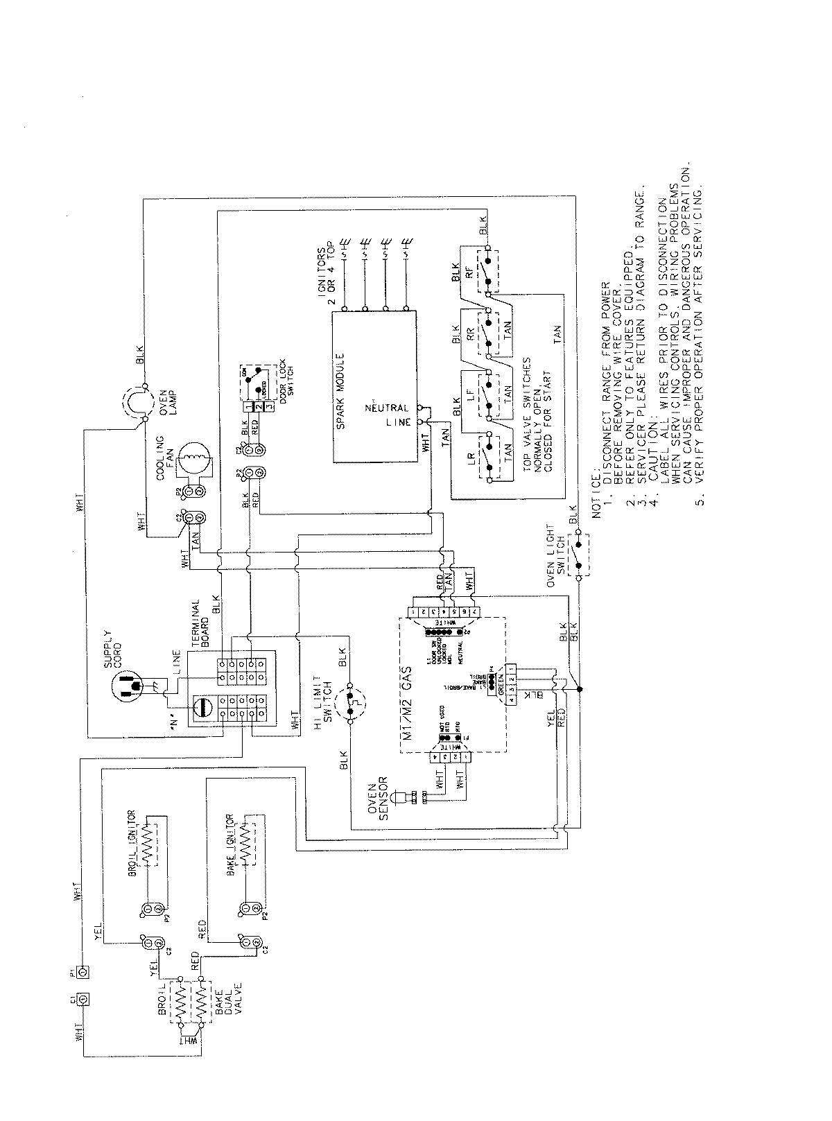
PGS3759BDW 07 – WIRING INFORMATIONadmin2025-04-26T09:41:28+00:00PGS3759BDW 07 – WIRING INFORMATION ProductsPositionProductNIMAY 15003722