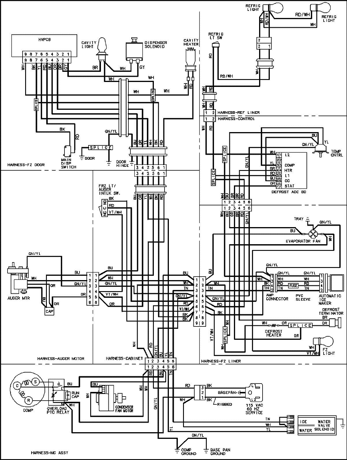
PSD262LHEB 18 – WIRING INFORMATIONadmin2025-04-26T09:05:24+00:00PSD262LHEB 18 – WIRING INFORMATION ProductsPositionProductNIMAY 15003654