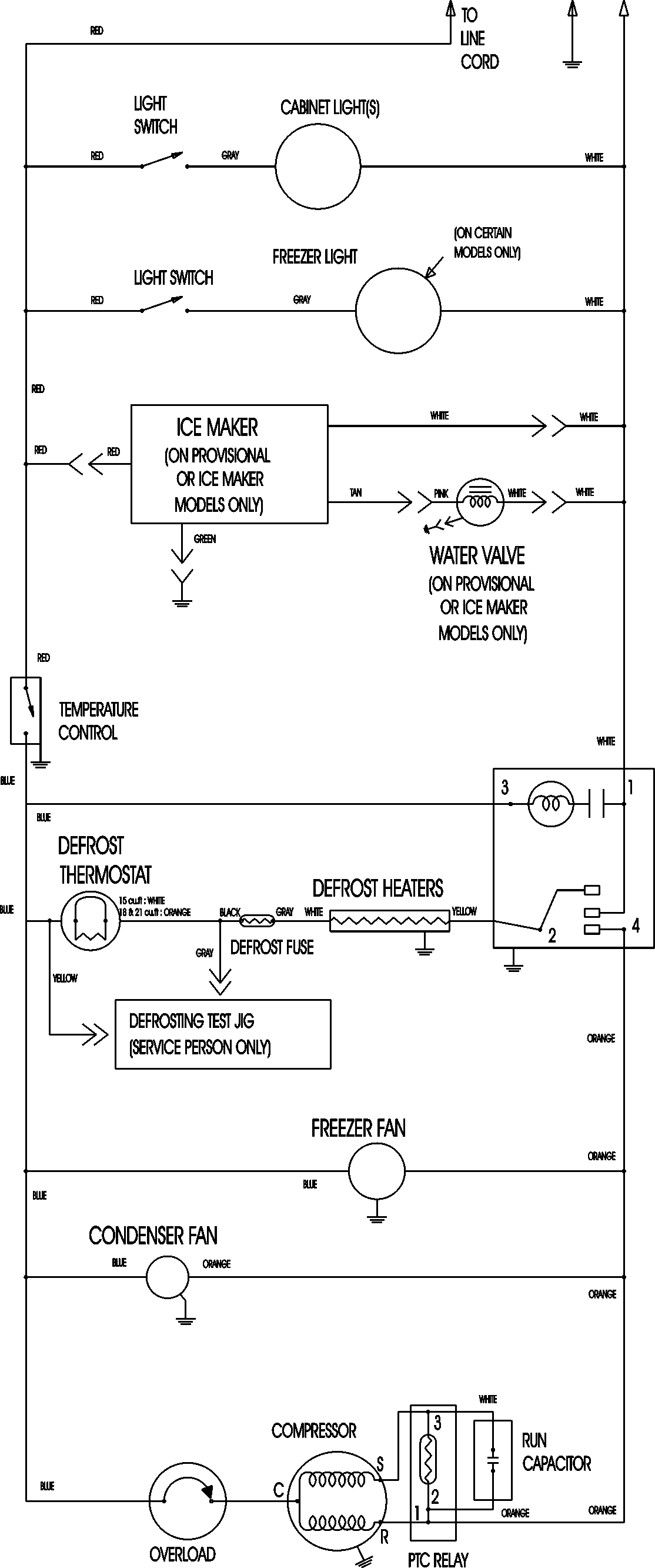
PTB1830ARW 11 – WIRING INFORMATIONadmin2025-04-26T09:06:50+00:00PTB1830ARW 11 – WIRING INFORMATION ProductsPositionProductNIMAY 15003630