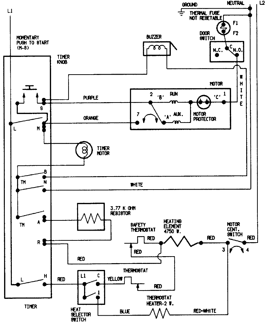
PYE1000AYW 07 – WIRING INFORMATIONadmin2025-04-26T09:05:50+00:00PYE1000AYW 07 – WIRING INFORMATION ProductsPositionProductNIMAY 15002524NIMAY 15001744