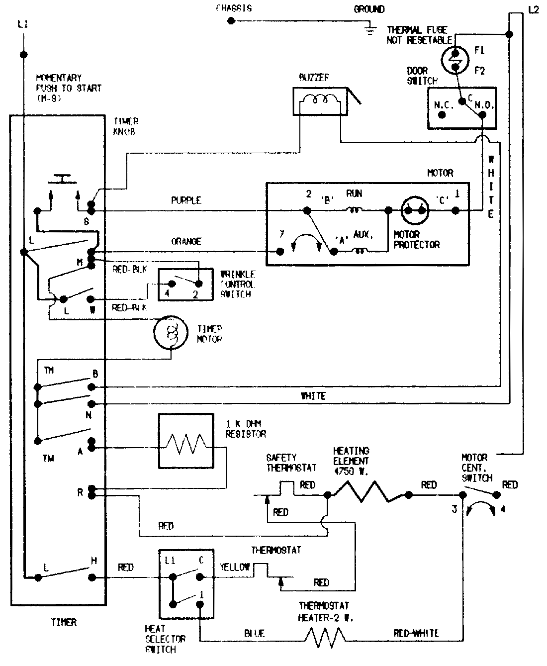
PYE2000AKE 07 – WIRING INFORMATIONadmin2025-04-26T09:05:19+00:00PYE2000AKE 07 – WIRING INFORMATION ProductsPositionProductNIMAY 15002190