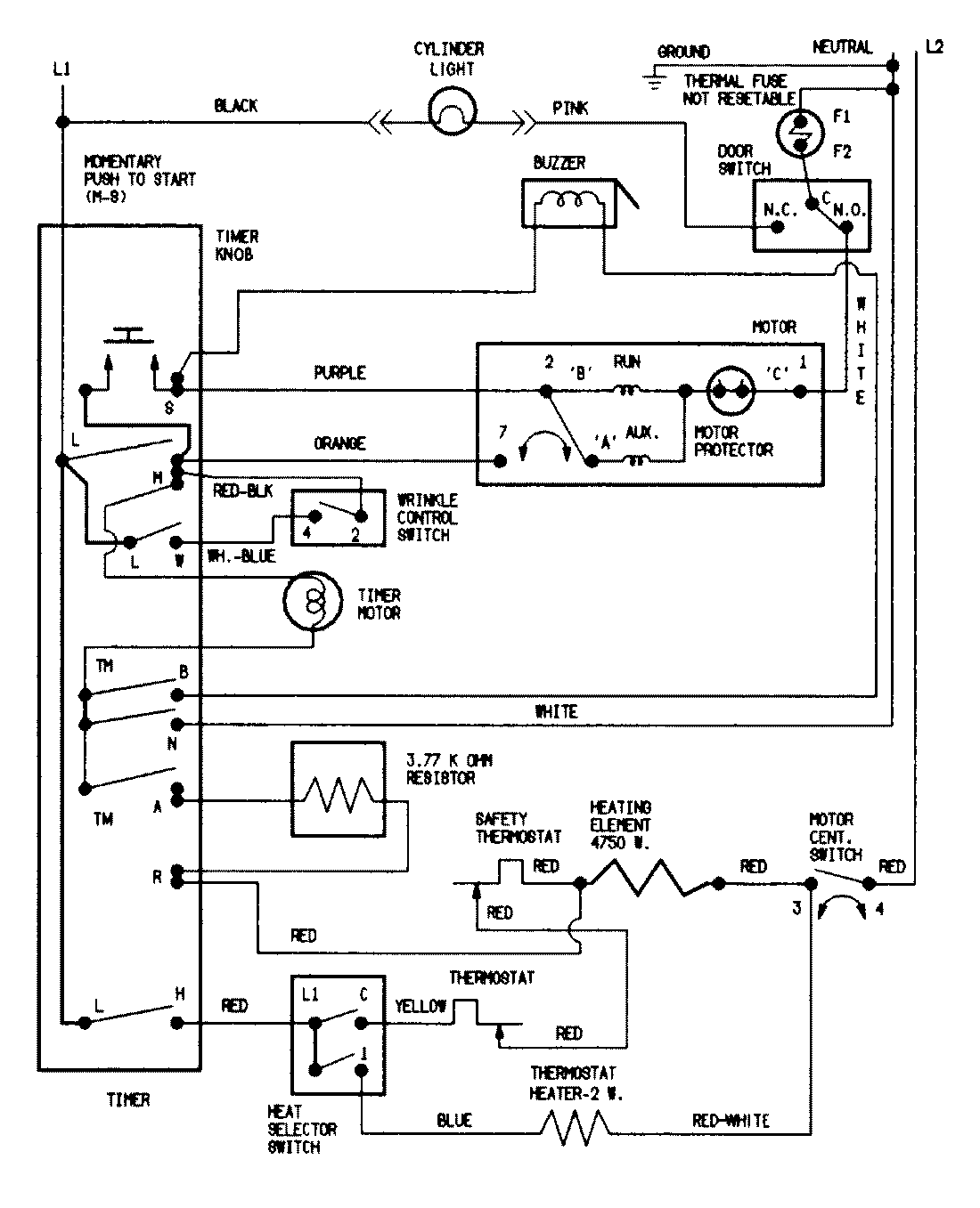
PYE2000AZW 07 – WIRING INFORMATIONadmin2025-04-26T09:05:43+00:00PYE2000AZW 07 – WIRING INFORMATION ProductsPositionProductNIMAY 15002041NIMAY 15002535