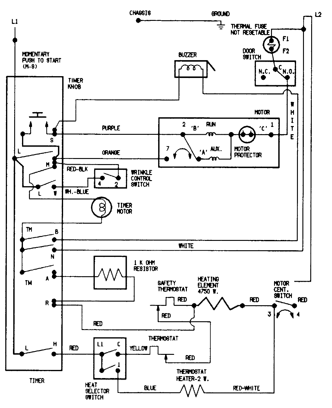
PYE2000GGE 07 – WIRING INFORMATIONadmin2025-04-26T09:04:52+00:00PYE2000GGE 07 – WIRING INFORMATION ProductsPositionProductNIMAY 15002043