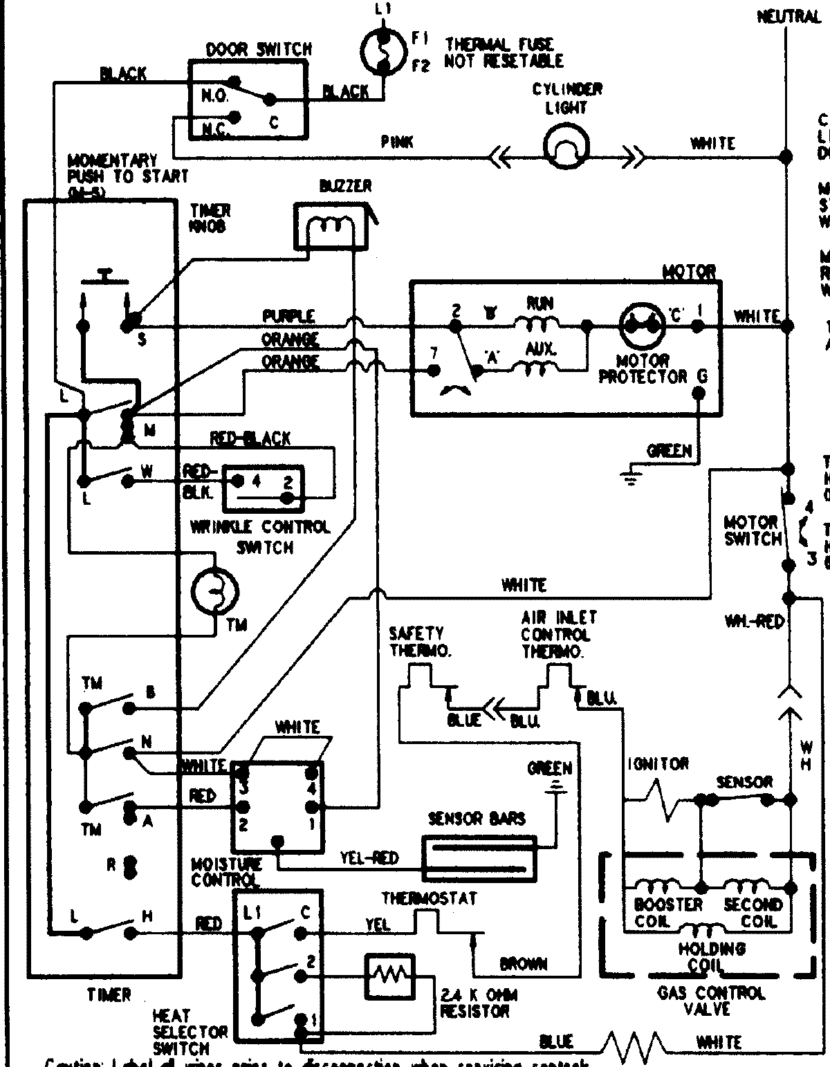
PYE4500AYW 08 – WIRING INFORMATIONadmin2025-04-26T09:06:10+00:00PYE4500AYW 08 – WIRING INFORMATION ProductsPositionProductNIMAY 15002904