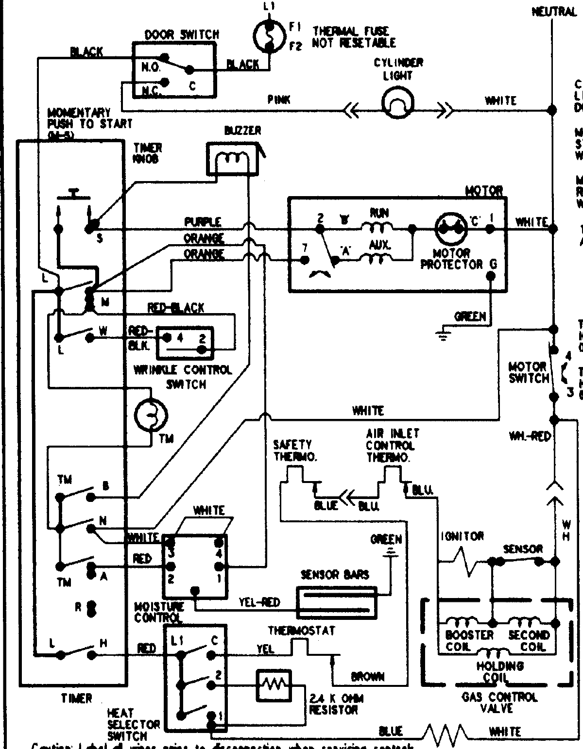
PYE4500AZW 08 – WIRING INFORMATIONadmin2025-04-26T09:05:26+00:00PYE4500AZW 08 – WIRING INFORMATION ProductsPositionProductNIMAY 15002904