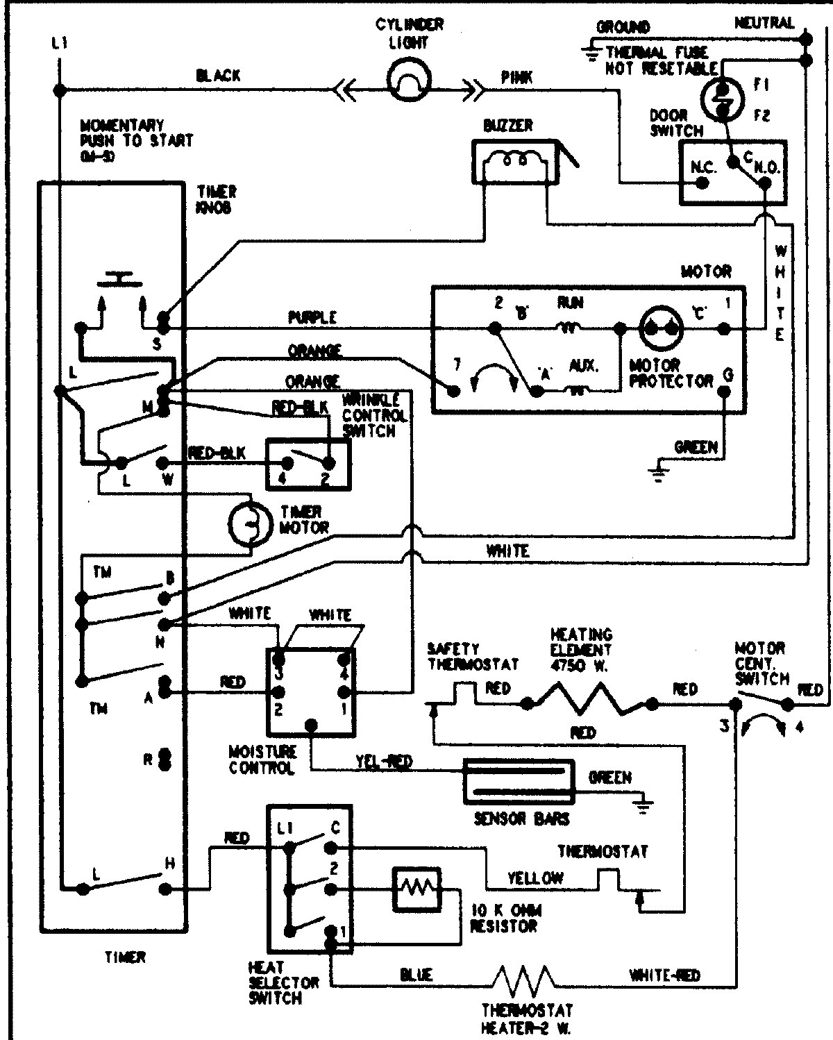
PYE4558AYW 09 – WIRING INFORMATION

PYE4558AYW 09 – WIRING INFORMATION

Products

PositionProduct
NIMAY 15002904