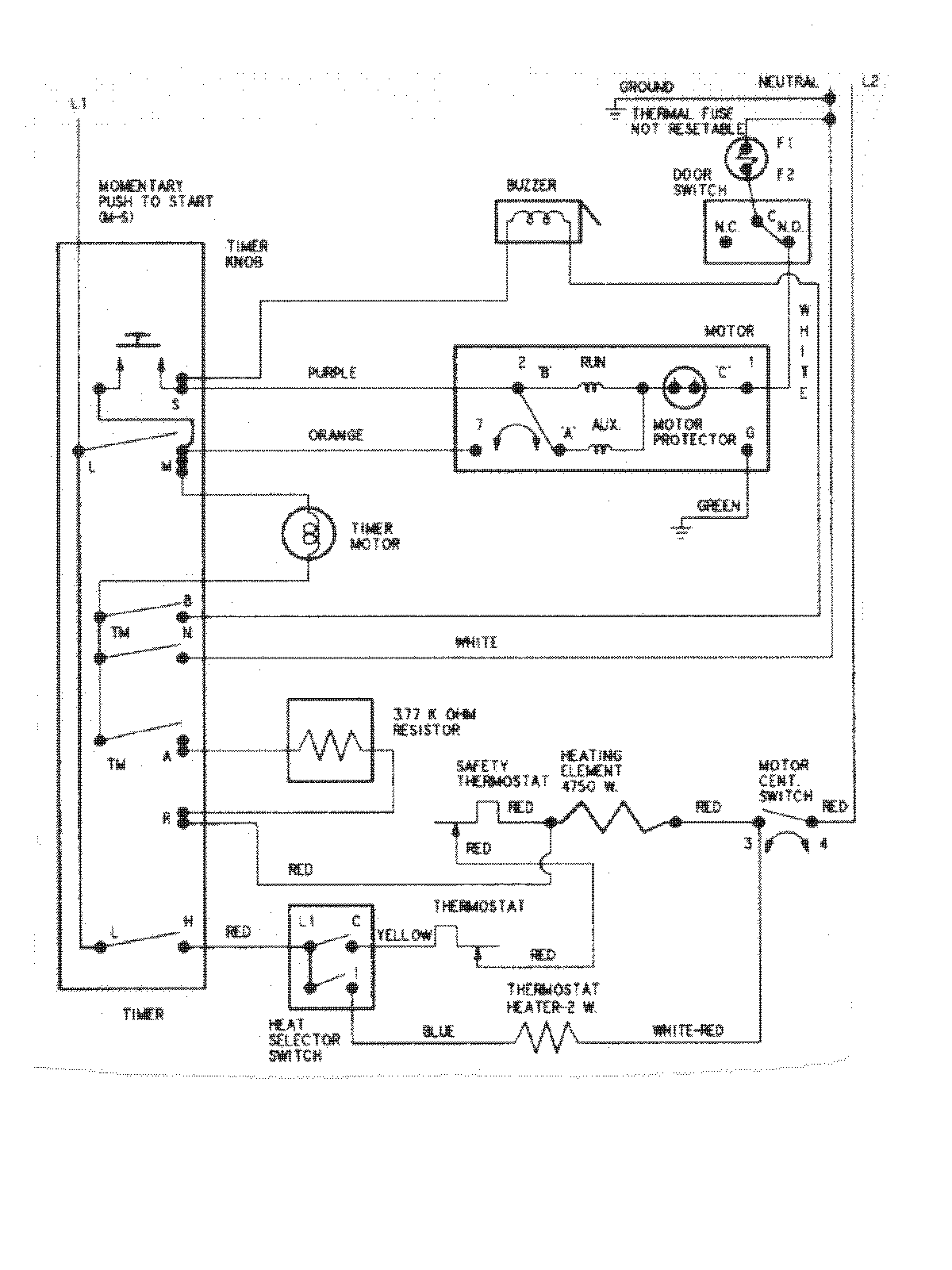
PYET244AYW 08 – WIRING INFORMATIONadmin2025-04-26T09:05:23+00:00PYET244AYW 08 – WIRING INFORMATION ProductsPositionProductNIMAY 15002633