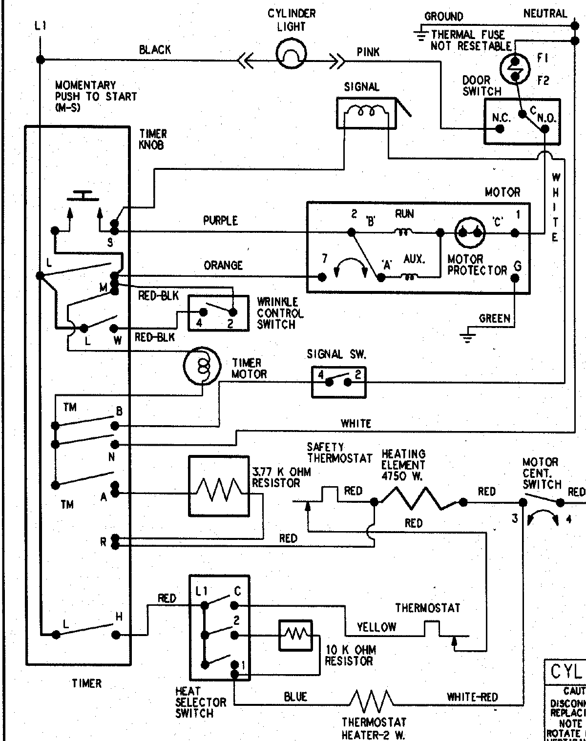
PYET344AZW 09 – WIRING INFORMATIONadmin2025-04-26T09:05:38+00:00PYET344AZW 09 – WIRING INFORMATION ProductsPositionProductNIMAY 15003266