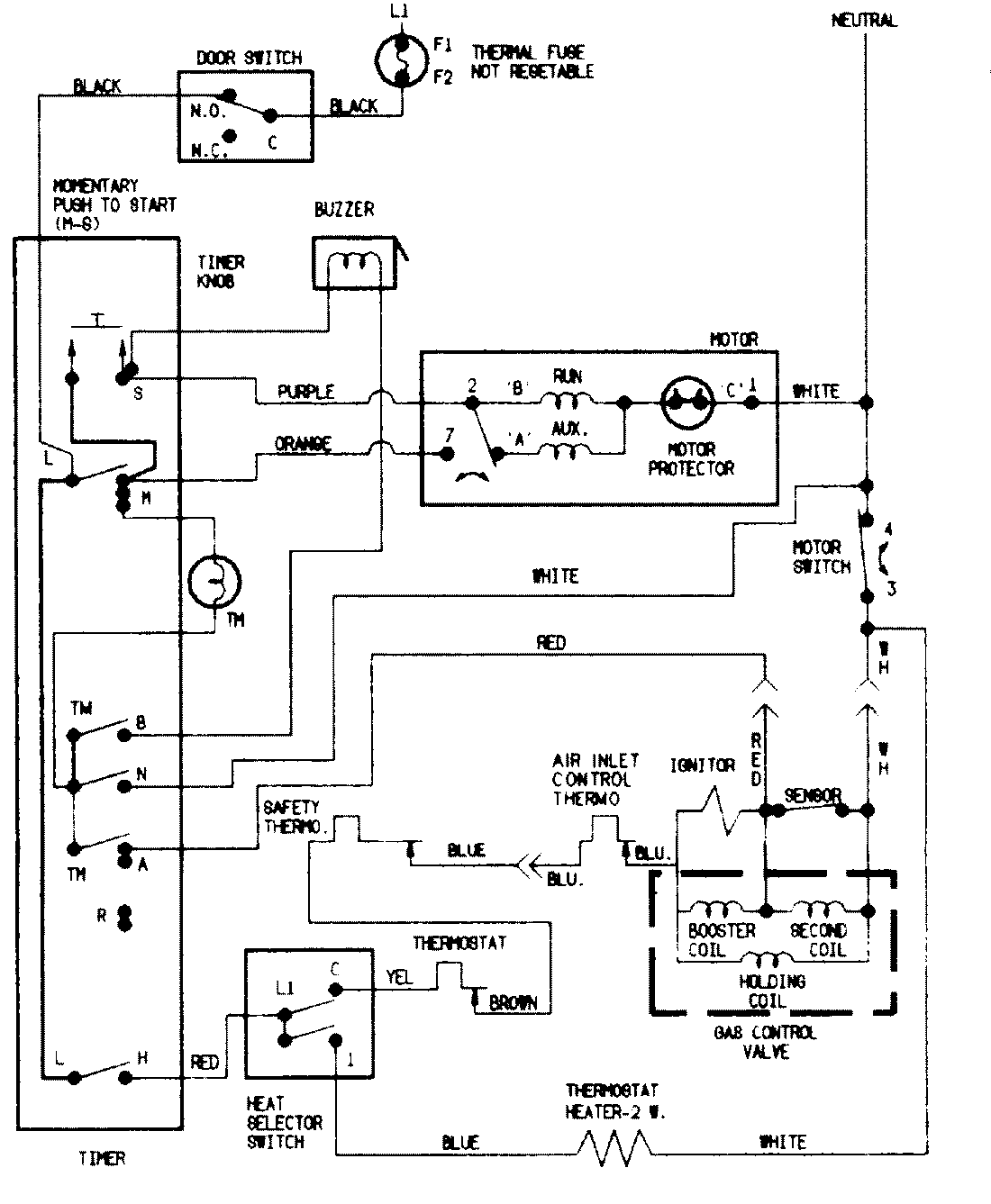
PYG1000AWW 07 – WIRING INFORMATIONadmin2025-04-26T09:04:56+00:00PYG1000AWW 07 – WIRING INFORMATION ProductsPositionProductNIMAY 15002525NIMAY 15001775