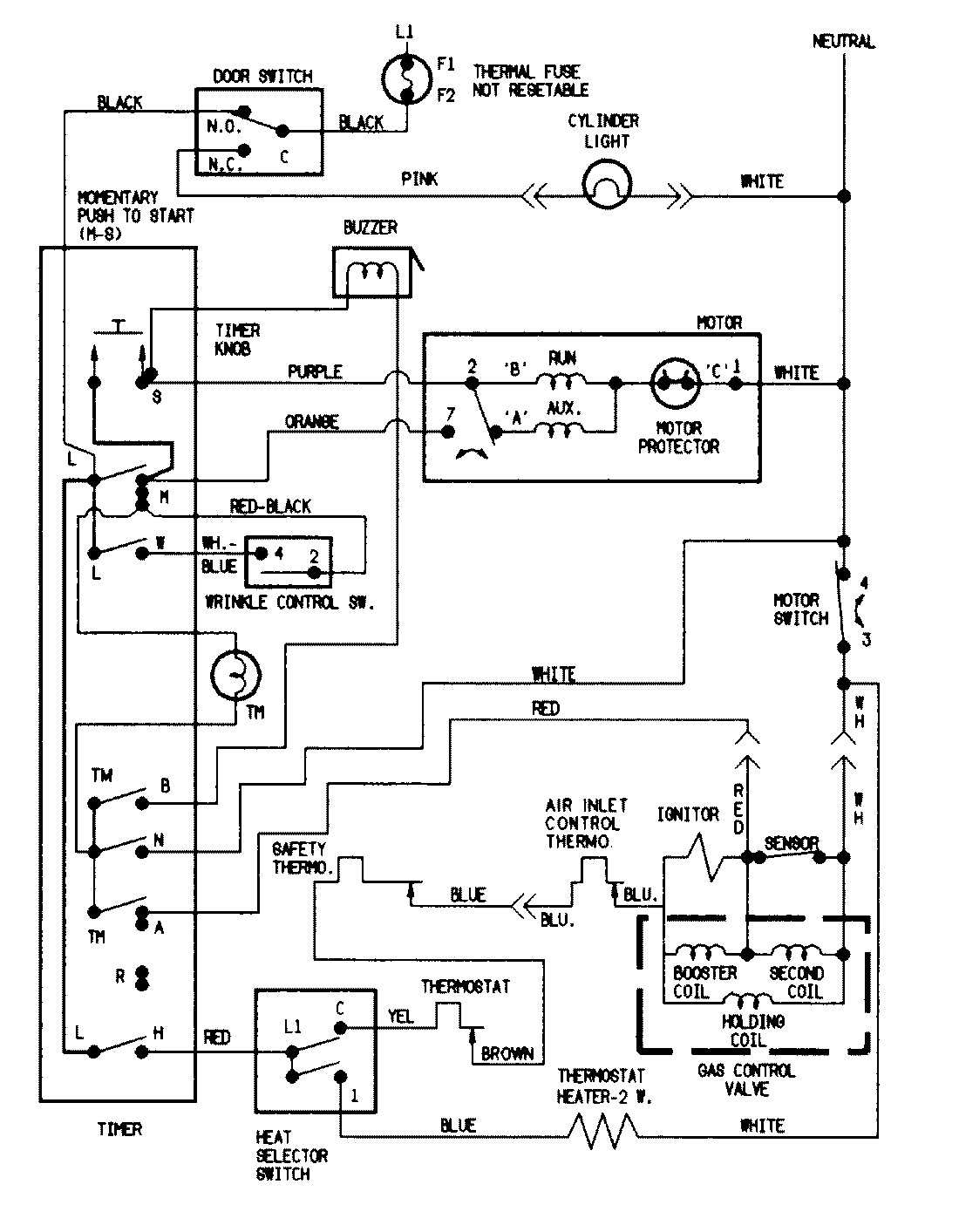
PYG2000AWW 07 – WIRING INFORMATIONadmin2025-04-26T09:06:31+00:00PYG2000AWW 07 – WIRING INFORMATION ProductsPositionProductNIMAY 15002042NIMAY 15002536