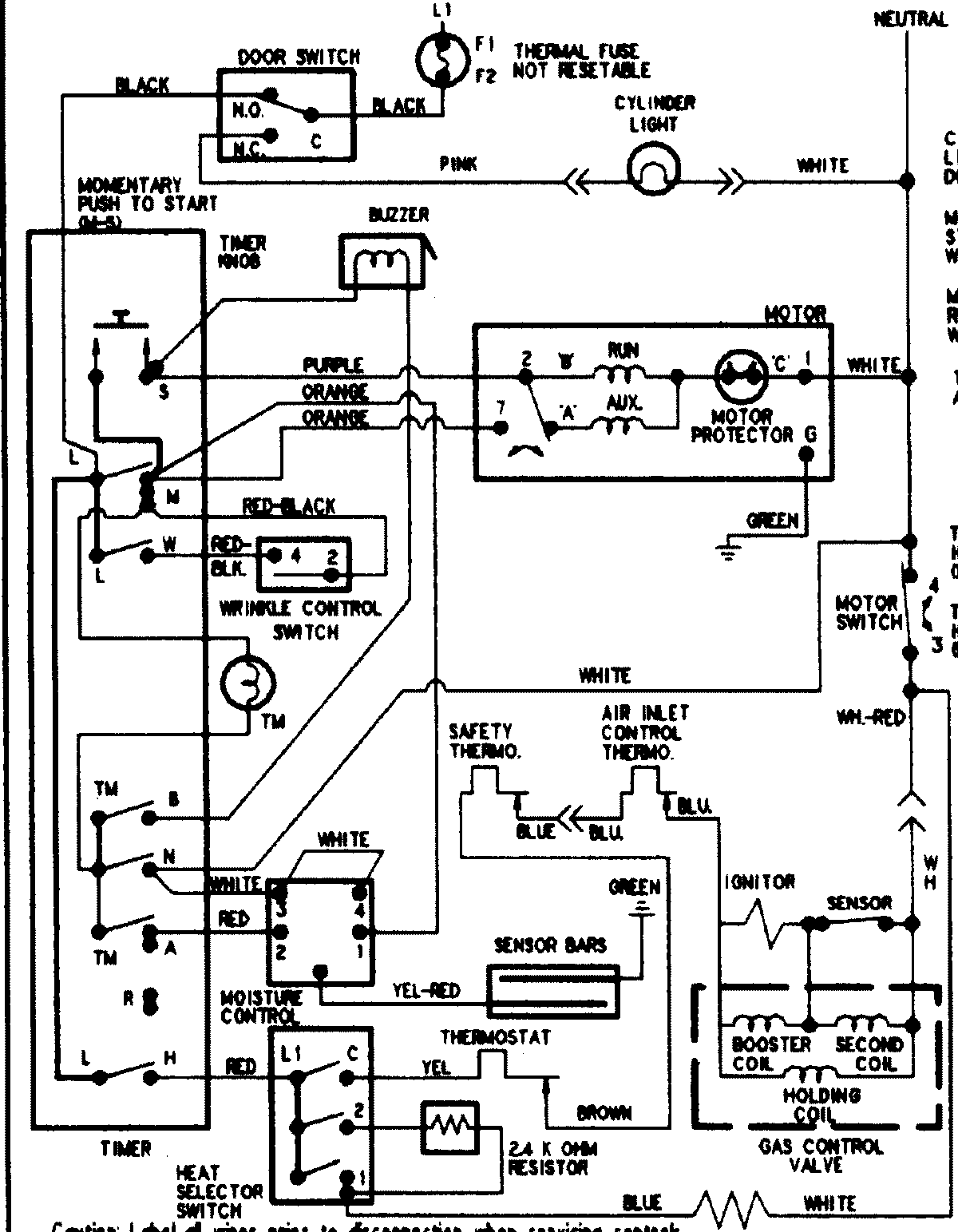
PYG4557AWW 09 – WIRING INFORMATIONadmin2025-04-26T09:06:32+00:00PYG4557AWW 09 – WIRING INFORMATION ProductsPositionProductNIMAY 15002905