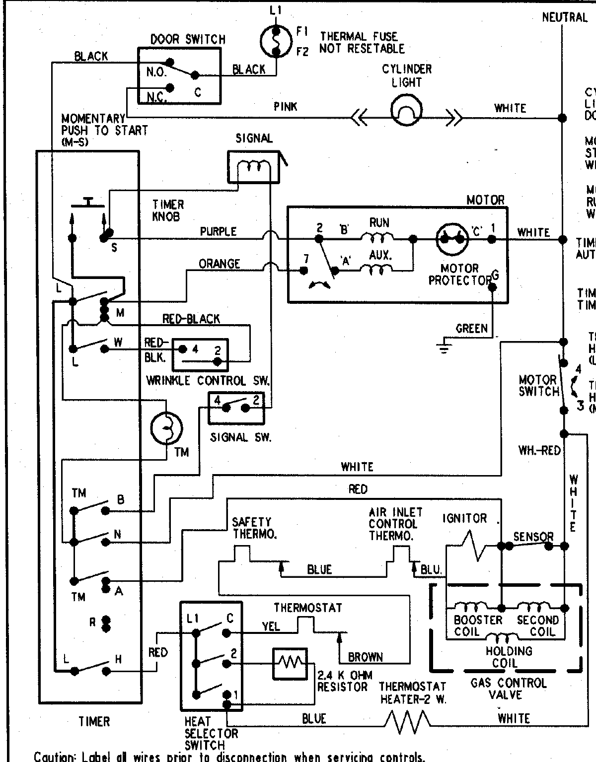
PYGT344AWW 09 – WIRING INFORMATIONadmin2025-04-26T09:06:00+00:00PYGT344AWW 09 – WIRING INFORMATION ProductsPositionProductNIMAY 15003267