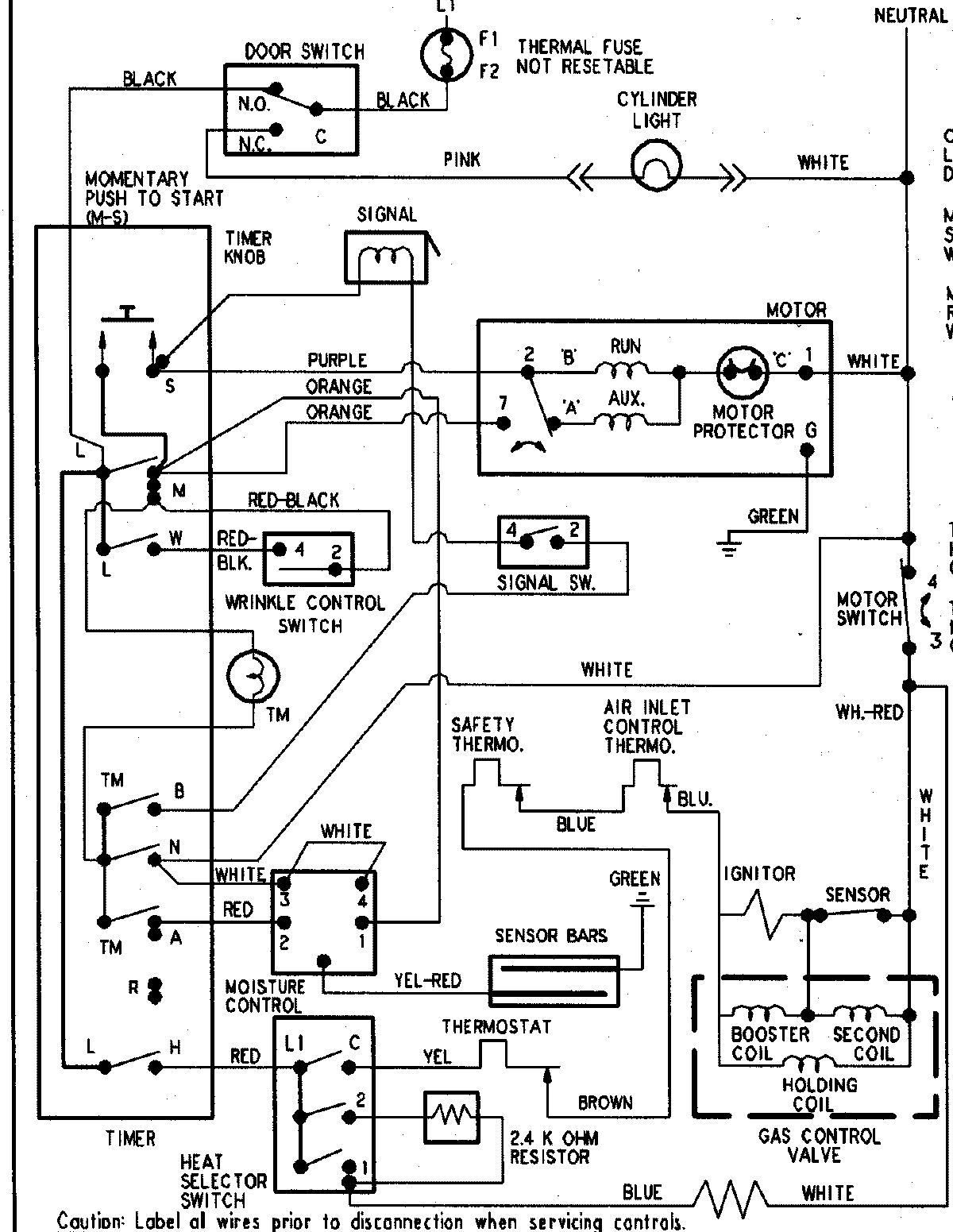
PYGT444AWW 09 – WIRING INFORMATIONadmin2025-04-26T09:06:36+00:00PYGT444AWW 09 – WIRING INFORMATION ProductsPositionProductNIMAY 15003269