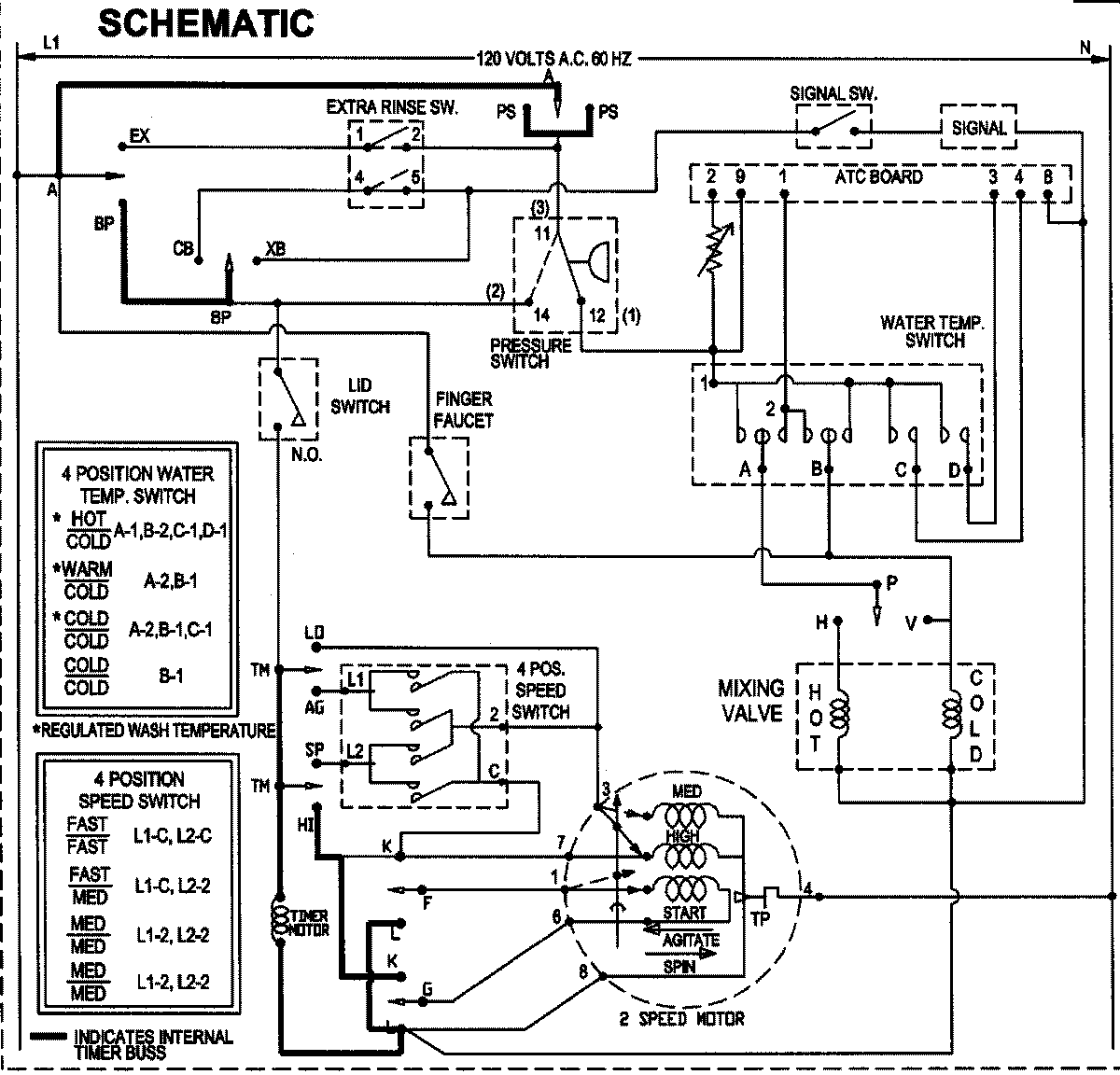
SAV405DEWW 10 – WIRING INFORMATIONadmin2025-04-26T09:05:25+00:00SAV405DEWW 10 – WIRING INFORMATION ProductsPositionProductNIMAY 15003513