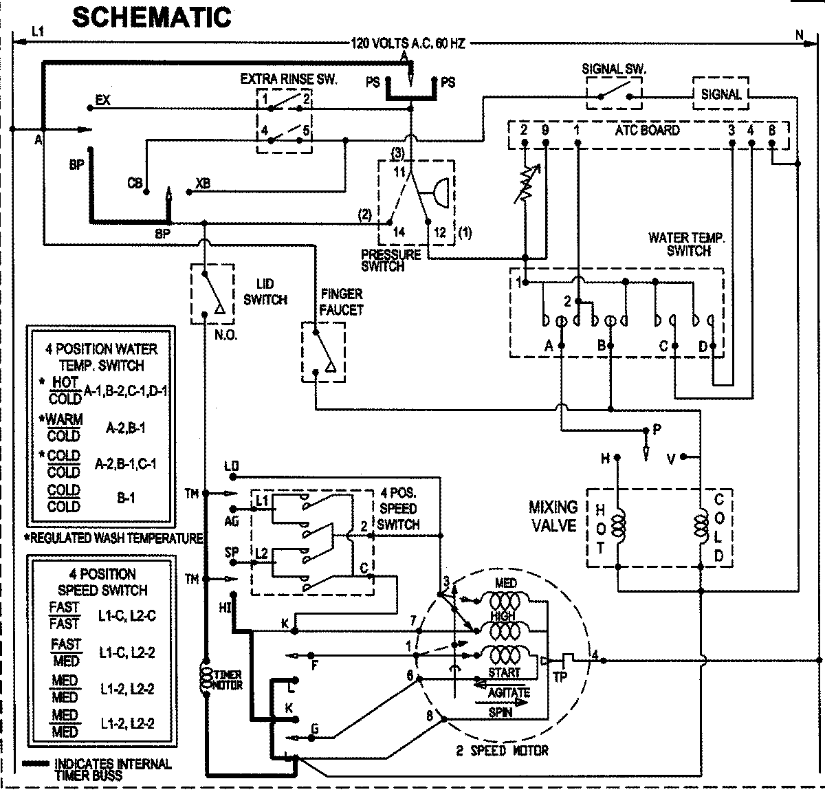
SAV4655EWW 10 – WIRING INFORMATIONadmin2025-04-26T09:06:38+00:00SAV4655EWW 10 – WIRING INFORMATION ProductsPositionProductNIMAY 15003513