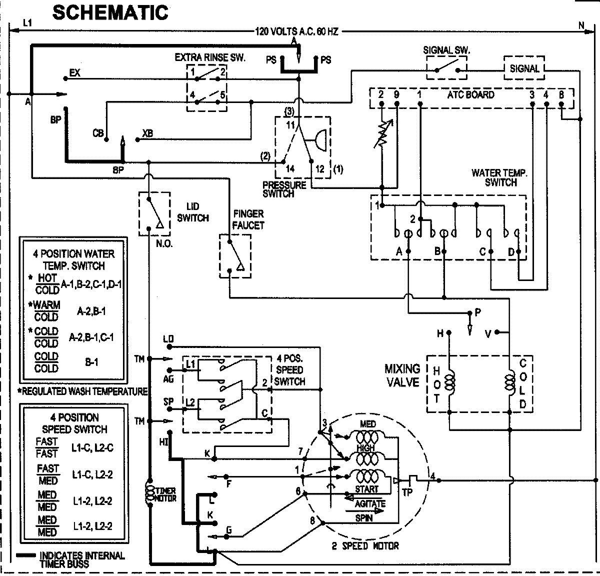
SAV515DEWW 10 – WIRING INFORMATIONadmin2025-04-26T09:05:51+00:00SAV515DEWW 10 – WIRING INFORMATION ProductsPositionProductNIMAY 15003513