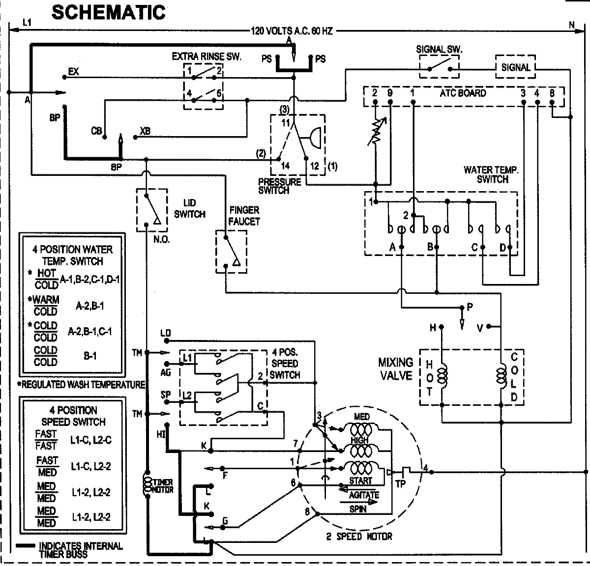
SAV5910EWW 10 – WIRING INFORMATIONadmin2025-04-26T09:06:41+00:00SAV5910EWW 10 – WIRING INFORMATION ProductsPositionProductNIMAY 15003513