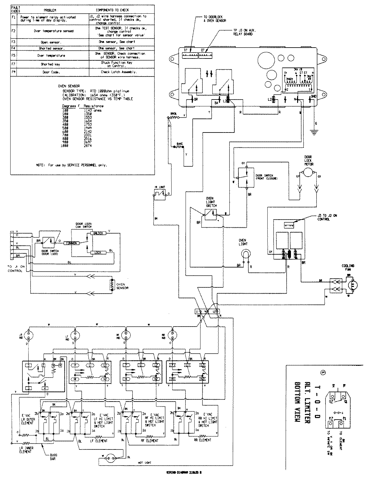
SCE30500B 07 – WIRING INFORMATIONadmin2025-04-26T09:34:25+00:00SCE30500B 07 – WIRING INFORMATION ProductsPositionProductNIMAY 15002209