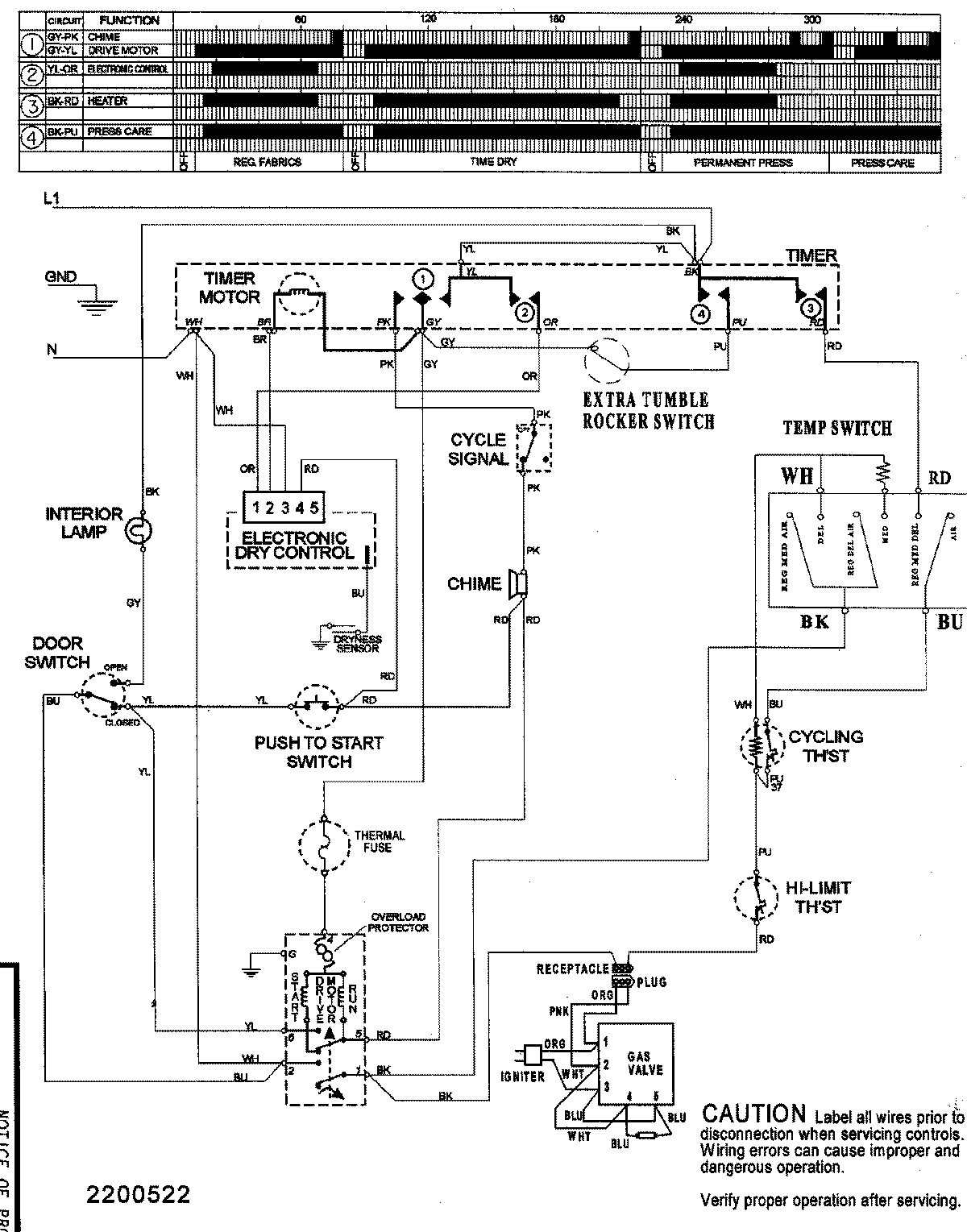
SDE4606AYW 08 – WIRING INFORMATIONadmin2025-04-26T09:40:46+00:00SDE4606AYW 08 – WIRING INFORMATION ProductsPositionProductNIMAY 15003155