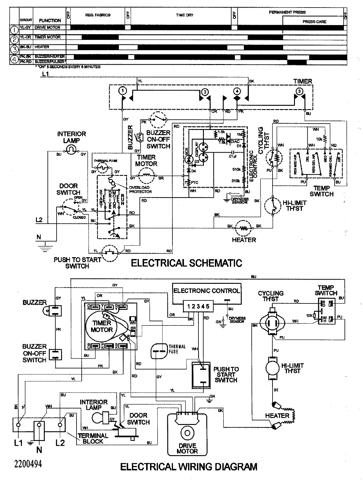
SDE505DAYW 08 – WIRING INFORMATIONadmin2025-04-26T09:40:00+00:00SDE505DAYW 08 – WIRING INFORMATION ProductsPositionProduct1MAY 15003162