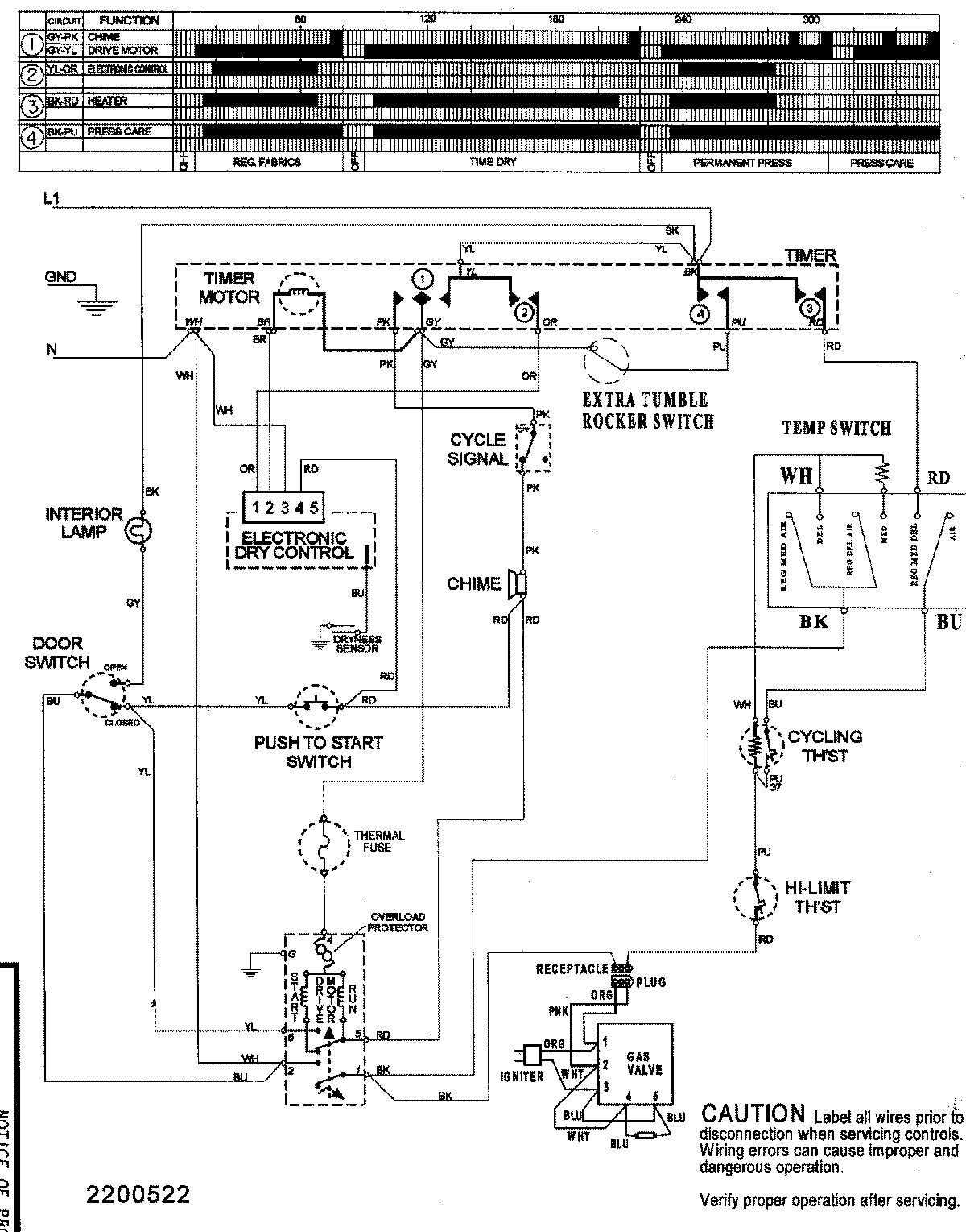
SDE5701AYQ 08 – WIRING INFORMATIONadmin2025-04-26T09:40:02+00:00SDE5701AYQ 08 – WIRING INFORMATION ProductsPositionProductNIMAY 15003155