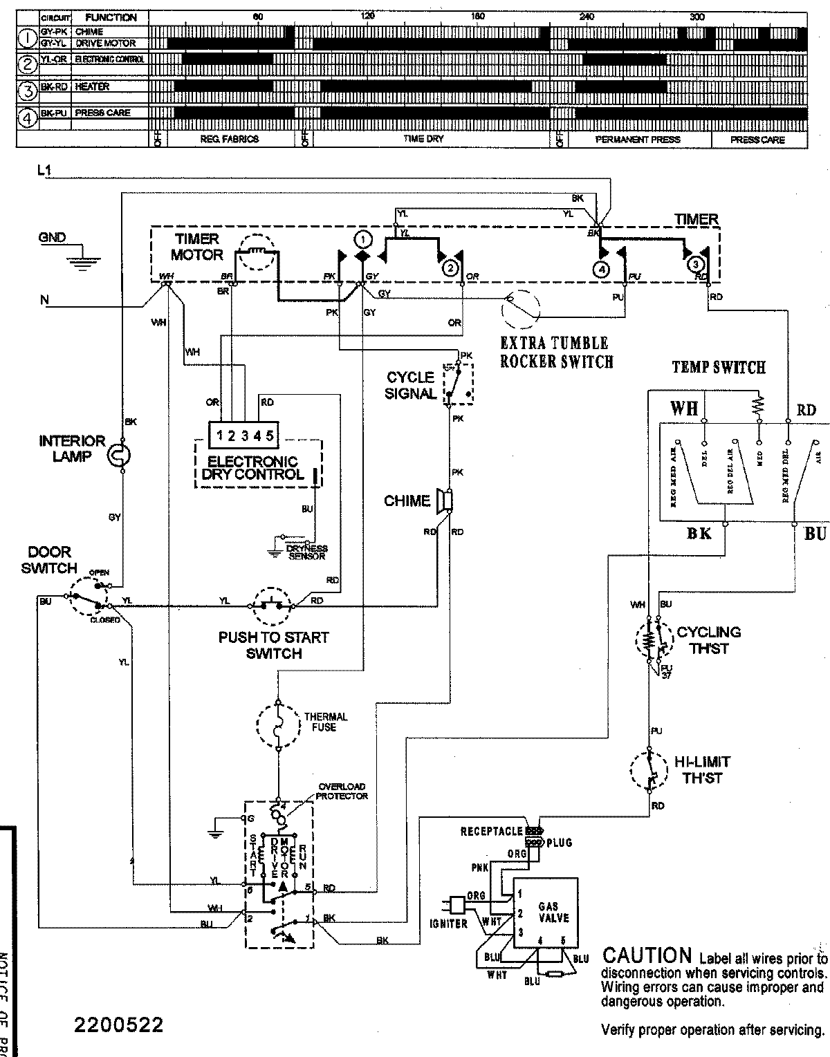
SDE5701AYW 08 – WIRING INFORMATIONadmin2025-04-26T09:39:16+00:00SDE5701AYW 08 – WIRING INFORMATION ProductsPositionProductNIMAY 15003155