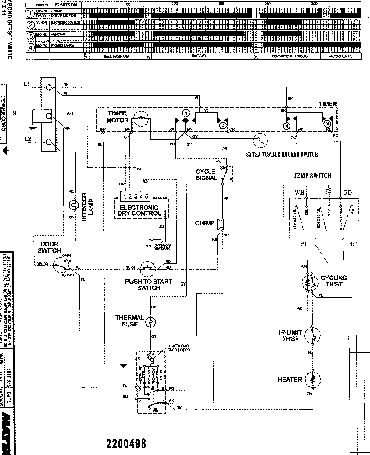
SDE5701AZW 08 – WIRING INFORMATIONadmin2025-04-26T09:40:41+00:00SDE5701AZW 08 – WIRING INFORMATION ProductsPositionProductNIMAY 15003182