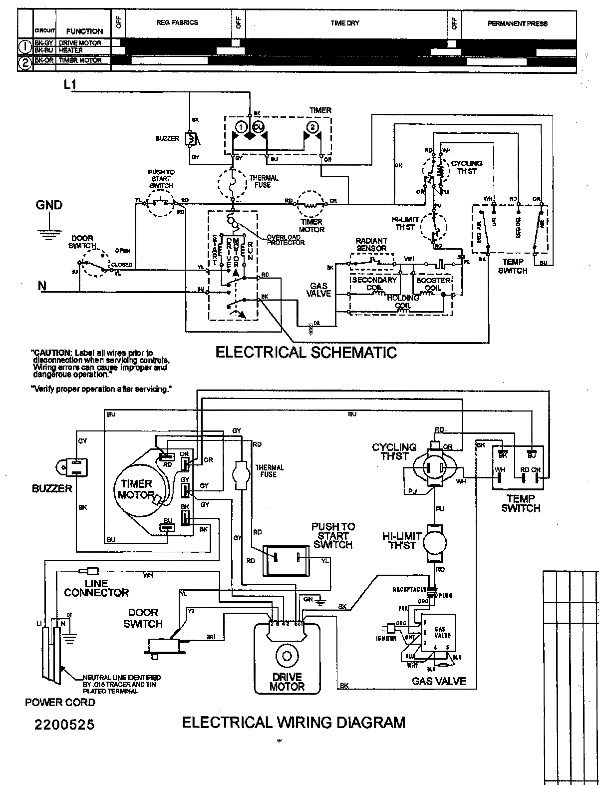
SDG405DAWW 09 – WIRING INFORMATION

SDG405DAWW 09 – WIRING INFORMATION

Products

PositionProduct
1MAY 15003159