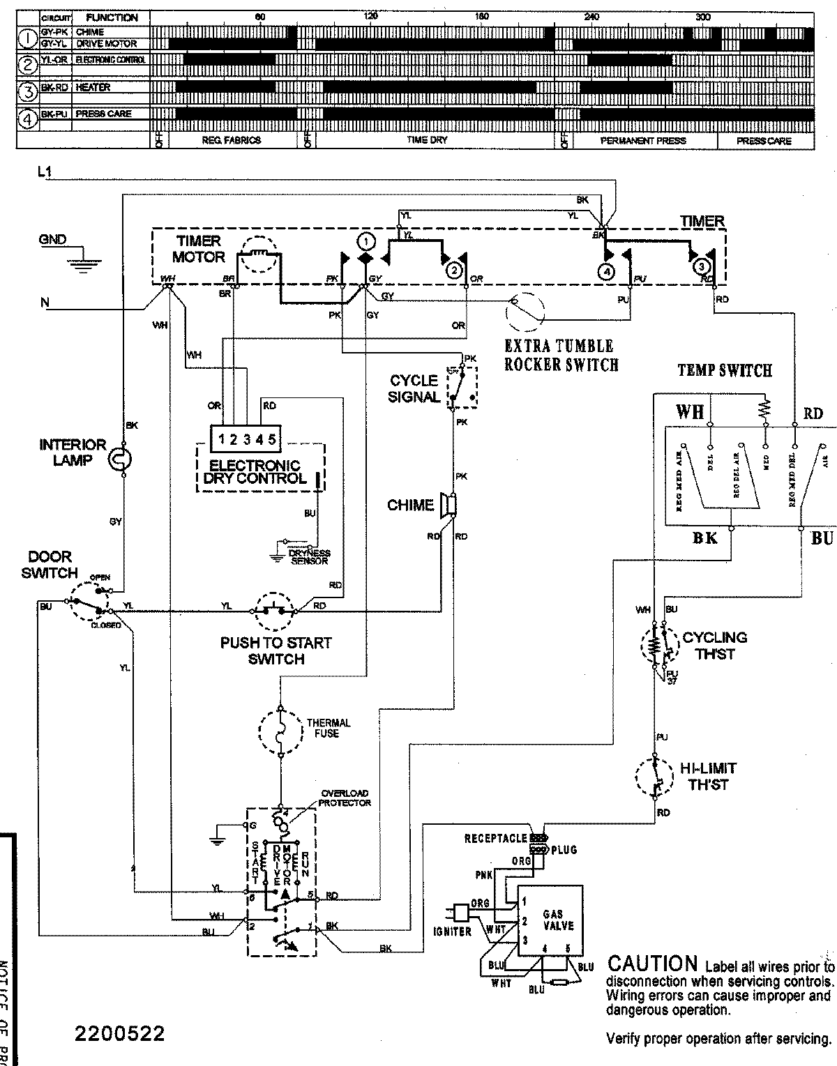
SDG5701AWQ 09 – WIRING INFORMATIONadmin2025-04-26T08:51:49+00:00SDG5701AWQ 09 – WIRING INFORMATION ProductsPositionProductNIMAY 15003155