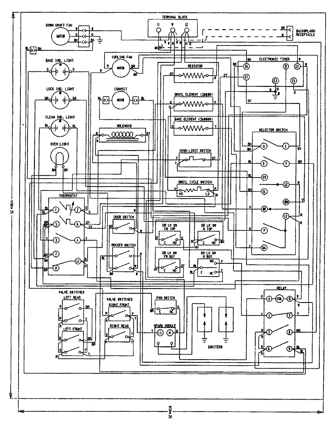
SVD8310SF 12 – WIRING INFORMATIONadmin2025-04-26T08:51:14+00:00SVD8310SF 12 – WIRING INFORMATION ProductsPositionProductNIMAY 15002660