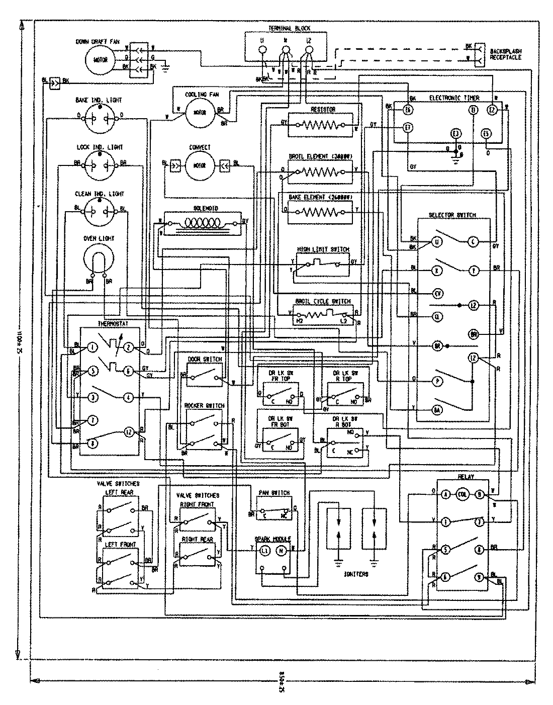
SVD8310SR 12 – WIRING INFORMATIONadmin2025-04-26T08:51:36+00:00SVD8310SR 12 – WIRING INFORMATION ProductsPositionProductNIMAY 15002660