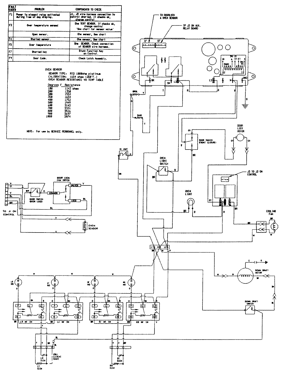
SVE47100B 08 – WIRING INFORMATION (SVE47100B/W)admin2025-04-26T08:51:31+00:00SVE47100B 08 – WIRING INFORMATION (SVE47100B/W) ProductsPositionProductNIMAY 15001759